七氟丙烷有管網氣體滅火系統
一、系統簡介
七 氟丙烷(HFC-227ea、FM-200)是無色、無味、不導電、無二次污染的氣體,具有清潔、低毒、電絕緣性好,滅火效率高的特點,特別是它對臭氧層 無破壞,在大氣中的殘留時間比較短,其環保性能明顯優于鹵代烷,是目前為止研究開發比較成功的一種潔凈氣體滅火劑,被認為是替代鹵代烷1301、1211 的*理想的產品之一。
七 氟丙烷自動滅火系統是集氣體滅火、自動控制及火災探測等于一體的現代化智能型自動滅火裝置,符合DBJ15-23-1999《七氟丙烷(HFC- 227ea)潔凈氣體滅火系統設計規范》及ISO14520-9《氣體滅火系統-物理性能和系統設計》系統設計及產品標準規范的要求,本系統裝置設計先 進、性能可靠,操作簡單,環保良好等特點。
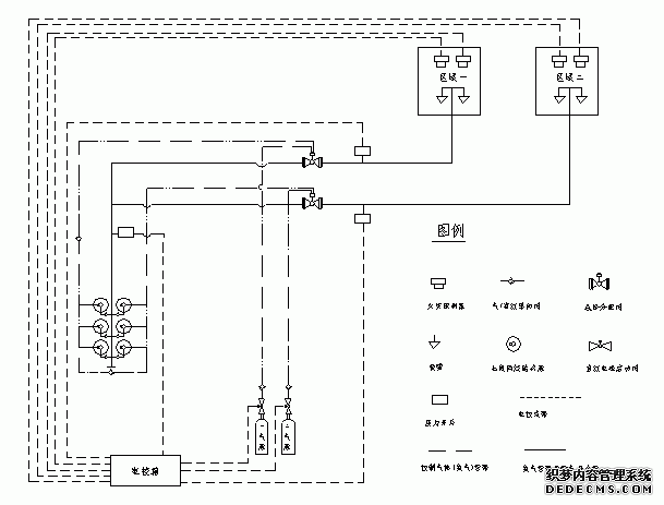
七氟丙烷自動滅火系統由儲存瓶組、儲存瓶組架、液流單向閥、集流管、選擇閥、三通、異徑三通、彎頭、異徑彎頭、法蘭、安全閥、壓力信號發送器、管網、噴嘴、藥劑、火災探測器、氣體滅火控制器、聲光報器、警鈴、放氣指示燈、緊急啟動/停止按扭等組成。
| 適于撲救下列一些火災類型 | 不得用于撲救下列物質的火災 |
|
(1)電氣火災; (2)液體表面火災或可熔化的固體火災; (3)固體表面火災; (4)滅火前可切斷氣源的氣體火災。 |
(1)含氧化劑的化學制品及混合物,如硝化纖維、硝酸鈉等; (2)活潑金屬,如鉀、鈉、鎂、鈦、鋯、鈾等; (3)金屬氫化物,如氫化鉀、氫化鈉等; (4)能自行分解的化學物質,如過氧化氫、聯胺等。 |
適用于電子計算機房、數據處理中心、電信通訊設施、過程控制中心、昂貴的醫療設施、貴重的工業設備、圖書館、博物館及藝術管、潔凈室、消聲室、應急電力設 施、易燃液體存儲區等,也可用于生產作業火災危險場所,象噴漆生產線、電器老化間、軋制機、印刷機、油開關、油浸變壓器、浸漬槽、熔化槽、大型發電機、烘 干設備、水泥生產流程中的煤粉倉,以及船舶機艙、貨艙等。
二、系統工作原理
2.1基本原理及滅火方式:
七氟丙烷自動滅火裝置原理圖參見下圖。根據規范要求及用戶的具體情況可以采用全淹沒的單元獨立系統和組合分配系統兩種組成方式。所謂單元獨立系統是指由一 套滅火劑儲存裝置對應一套管網系統,保護一個防護區域的構成形式。所謂組合分配系統是指由一套公共的滅火劑儲存裝置對應幾套管網系統,保護兩個或兩個以上 防護區域的構成形式。

本系統主要有自動、手動、機械應急手動和緊急啟動/停止四種控制方式,控制過程參見控制流程圖三。
(1)自動控制方式:本滅火控制器配有感煙火災探測器和定溫式感溫火災探測器。控制器上有控制方式選擇鎖,當將其置于“自動”位置時,滅火控制器處于自動 控制狀態。當只有一種探測器發出火災信號時,控制器即發出火警聲光信號,通知有異常情況發生,而不啟動滅火裝置釋放滅火劑。如確需啟動滅火裝置滅火時,可 按下“緊急啟動按鈕”,即可啟動滅火裝置釋放滅火劑,實施滅火。當兩種探測器同時發出火災信號時,控制器發出火災聲、光信號,通知有火災發生,有關人員應 撤離現場,并發出聯動指令,關閉風機、防火閥等聯動設備,經過一段時間延時后,即發出滅火指令,打開電磁閥,啟動氣體打開容器閥,釋放滅火劑,實施滅火; 如在報警過程中發現不需要啟動滅火裝置,可按下保護區外的或控制操作面板上的“緊急停止按扭”,即可終止控制滅火指令的發生,不啟動滅火裝置,釋放滅火 劑,實施滅火。
(2)手動控制方式:將控制器上的控制方式選擇鎖置于“手動”位置時,滅火控制器處于手動控制
狀態。這時,當火災探測器發出火警信號時,控制器即發出火災聲、光報警信號,而不啟動滅火裝置,需經人員觀察,確認火災已發生時,可按下保護區外或控制器操作面板上的“緊急啟動按鈕”,即可啟動滅火裝置,釋放滅火劑,實施滅火。但報警信號仍存在。
無論裝置處于自動或手動狀態,按下任何緊急啟動按扭,都可啟動滅火裝置,釋放滅火劑,實施滅火。同時控制器立即進入滅火報警狀態。
(3)應急機械啟動工作方式:用于控制器失效時,當職守人員判斷為火災時,應立即通知現場所有人員撤離現場,在確定所有人員撤離現場后,方可按以下步驟實 施應急機械啟動;①手動關閉聯動設備并切斷電源。②打開對應保護區選擇閥。③成組或逐個打開對應保護區儲瓶組上的容器閥,即刻實施滅火。
(4)緊急啟動/停止工作方式:用于緊急狀態。情況一,當職守人員發現火情而時氣體滅火控制器未發出聲光報警信號時,應立即通知現場所有人員撤離現場,在 確定所有人員撤離現場后,方可按下緊急啟動/停止按鈕,系統立即實施滅火操作;情況二,當氣體滅火控制器發出聲光報警信號時并正處于延時階段時,如發現為 無報火警時可立即按下緊急啟動/停止按鈕,系統將停止實施滅火操作避免不必要的損失。

三、主要技術參數
![]() |
產品型號 | ZQ90/4.2-SA | ZQ120/4.2-SA | ZQ150/4.2-SA |
| 公稱工作壓力(MPa) | 4.2 | 4.2 | 4.2 | |
| *大工作壓力(MPa) | 5.3 | 5.3 | 5.3 | |
| 噴射時間(s) | ≤10 | ≤10 | ≤10 | |
| 充裝密度(Kg/m3) | 950 | 950 | 950 | |
| 儲存容器容積(L) | 90 | 120 | 150 | |
| 工作溫度范圍 | 0℃~50℃ | 0℃~50℃ | 0℃~50℃ | |
| 噴嘴公稱工作壓力(MPa) | 1.0 | 1.0 | 1.0 | |
| 單個噴嘴的保護半徑(m) | ≤5(一般情況) | ≤5(一般情況) | ≤5(一般情況) | |
| 噴嘴的保護高度(m) | 0.3—5 | 0.3—5 | 0.3—5 | |
| 系統啟動方式 | 自動、手動、應急操作 | 自動、手動、應急操作 | 自動、手動、應急操作 | |
| 系統滅火技術方式 | 全淹沒 | 全淹沒 | 全淹沒 | |
| 系統啟動電源 | DC24V,1A | DC24V,1A | DC24V,1A | |
| 安全泄放裝置動作壓(MPa) | 6.6 | 6.6 | 6.6 | |
| 系統延時啟動時間(s) | 0~30 | 0~30 | 0~30 |
四、七氟丙烷氣體滅火系統設計參數
《氣體滅火系統設計規范》GB50370-2005
4.1防護區滅火設計用量或惰化設計用量,應按下式計算:
![]() |
||
| 式中 |
![]() |
—— 滅火設計用量或惰化設計用量(kg); |
![]() |
—— 滅火設計濃度或惰化設計濃度(%); | |
![]() |
—— 滅火劑過熱蒸汽在101KPa大氣壓和防護區*低環境溫度下的比容(m3/kg); | |
![]() |
—— 防護區的凈容積(m3); | |
![]() |
—— 海拔高度修正系數,可按本規范附錄B的規定取值。 | |
4.3油浸變壓器室、帶油開關的配電室和自備發電機房等防護區,滅火設計濃度宜采用9%。
4.4通訊機房和電子計算機房等防護區,滅火設計濃度宜采用8%。
4.5防護區實際應用的濃度不應大于滅火設計濃度的1.1倍。
4.6在通訊機房和電子計算機房等防護區,設計噴放時間不應大于8s;在其它防護區,設計噴放時間不應大于10s。
4.7七氟丙烷滅火濃度 表A-1
| 可燃物 | 滅火濃度(%) | 可燃物 | 滅火濃度(%) |
| 甲烷 | 6.2 | 異丙醇 | 7.3 |
| 乙烷 | 7.5 | 丁醇 | 7.1 |
| 丙烷 | 6.3 | 甲乙酮 | 6.7 |
| 庚烷 | 5.8 | 甲基異丁酮 | 6.6 |
| 正庚烷 | 6.5 | 丙酮 | 6.5 |
| 硝基甲烷 | 10.1 | 環戊酮 | 6.7 |
| 甲苯 | 5.1 | 四氫呋喃 | 7.2 |
| 二甲苯 | 5.3 | 嗎啉 | 7.3 |
| 乙腈 | 3.7 | 汽油(無鉛,7.8%乙醇) | 6.5 |
| 乙基醋酸脂 | 5.6 | 航空燃料汽油 | 6.7 |
| 丁基醋酸脂 | 6.6 | 2號柴油 | 6.7 |
| 甲醇 | 9.9 | 噴氣式發動機燃料(-4) | 6.6 |
| 乙醇 | 7.6 | 噴氣式發動機燃料(-5) | 6.6 |
| 乙二醇 | 7.8 | 變壓器油 | 6.9 |
4.8七氟丙烷惰化濃度 表A-2
| 可燃物 | 惰化濃度(%) |
| 甲烷 | 8.0 |
|
二氯甲烷 |
3.5 |
| 1.1-二氟乙烷 | 8.6 |
| 1-氯-1.1-二氟乙烷 | 2.6 |
| 丙烷 | 11.6 |
| 1-丁烷 | 11.3 |
| 戊烷 | 11.6 |
| 乙烯氧化物 | 13.6 |

五、七氟丙烷氣體滅火系統施工技術摘要
1.一般規定:
1.1 在進行氣體滅火系統施工時備齊下列技術資料:
1.1.1 設計施工圖,設計說明書,系統及其主要組件的使用維護說明書和安裝手冊。
1.1.2 容器閥、選擇閥、單向閥、噴嘴和閥驅動裝置等系統組件的產品出廠合格證和由**質量監督檢驗測試中心出具的檢驗報告;滅火劑輸送管道及管道附件要具備出廠檢驗報告與合格證。
1.1.3 系統中采用的不能復驗的產品,如安全膜片等,要有生產廠出具的同批產品檢驗報告與合格證。
1.2 氣體滅火系統的施工要在具備下列條件后進行。
1.2.1 防護區和滅火劑貯瓶間設置條件與設計相符。
1.2.2 系統組件與主要材料齊全,其品種、規格、型號符合設計要求。
1.2.3 系統所需的預埋件和孔洞符合設計要求。
1.3 在氣體滅火系統施工前對系統組件進行下列檢查:
1.3.1 外觀檢查其無明顯變形、損傷,表面涂層完好,接口螺紋和法蘭密封面無損傷。
1.3.2 選擇閥、鋼瓶、單向閥、高壓軟管、閥驅動裝置中的氣體單向閥要具備水壓和嚴密性試驗的試驗報告。 1.4 氣體滅火系統的安裝嚴格按設計施工圖紙和相應的技術文件進行,不得隨意更改,以確保每個噴嘴噴出的藥劑符合設計的流量、壓力及噴射時間。當需要進行修改 時,須經原設計單位同意。
1.5 按《氣體滅火系統施工及驗收規范》的要求做好施工記錄及防護區地板下、吊頂上等隱蔽區域的工程中間驗收記錄。
1.6 集流管的制作,閥門、高壓軟管的安裝,管道及支架的制作、安裝以及管道的吹掃、試驗、涂漆除符合《氣體滅火系統施工及驗收規范》的規定外,還要符合現行**標準《工業金屬管道施工及驗收規范》中的有關規定。
1.7 考慮到本工程為地下車站內的工程,屬地下建筑范疇,根據地下建筑濕度大,易結露、滲水,通風不暢等特點,在設備安裝及管線敷設時要針對這些特點在施工中要做到:
1.7.1 管線敷設時需根據各房間的潮濕情況調整管路的傾斜度,管路從干燥房間向潮濕房間傾斜,一般潮濕的房間向較大潮濕房間傾斜,管路的傾斜度應控制在5°。
1.7.2 管路的兩端應進行密封,管路在電線出線處用防火堵料進行封堵處理,以防止外界潮濕氣侵入管路內部,堵料具有軟硬特性,需要更換線路時,可將密封的堵料取出。
1.7.3 所有的接線盒、管路都采用經過鍍鋅處理過的管材,各模塊箱要進行密封處理,在施工中采用定制的帶密封橡膠圈的模塊箱及端子箱。
1.7.4 管路、管路器材,各種模塊箱、端子箱及報警控制器要進行除銹處理。
2.貯氣鋼瓶的安裝:
2.1 鋼瓶在安裝前已先充裝完設計規定要求的煙烙盡氣體。
2.2 安裝鋼瓶時應考慮其操作面距墻或操作面之間的距離不小于1.0m。
2.3 瓶頭閥上的壓力表面向操作面安裝,安裝高度和方向一致。
2.4 安裝鋼瓶的支、框架時要固定牢靠,且采取一定防腐處理措施。
2.5 在鋼瓶正面均標明設計規定的滅火劑名稱和鋼瓶編號。
2.6 鋼瓶的安裝嚴格按圖紙設計要求進行,其位置和數量應與圖紙相符。
3.集氣管的制作和安裝:
3.1 集氣管的制作和安裝主要采用焊接方式進行,必要時在局部位置采用法蘭連接。采用焊接方式時,每個開口均采用機械加工的方式制作。
3.2 集氣管內外進行鍍鋅處理,鍍鋅層的質量應符合現行**標準要求。
3.3 集氣管的泄壓裝置安裝,注意不要將泄壓的方向面向操作面。
3.4 集氣管牢靠地固定在支、框架上,并對支、框架進行防腐處理。
4.減壓裝置的安裝:
4.1 注意外殼上永久性箭頭標識的方向要與管道中氣體流動方向保持一致。
4.2 注意所安裝的減壓裝置的管徑和開孔尺寸應與圖紙上所標注的相符。
4.3 從減壓裝置到**個三通或彎頭的安裝長度在10倍管道的管徑以上。
5.電磁選擇閥的安裝:
5.1 為方便操作和維修,選擇閥的安裝高度基本控制在1.5m左右,安裝高度由于一些特殊原因超過1.7m時,則采取一些便于操作的措施。
5.2 為保證可靠操作,每個電磁選擇閥都配備一個應急操作的就地手動啟動器,安裝時將其操作手柄安裝在靠操作面一側。
5.3 電磁選擇閥安裝完畢后設置標明防護區域名稱編號的永久性標志牌,并將其固定在操作手柄附近。
6.閥驅動裝置的安裝:
6.1 將電磁驅動器的電氣連接線沿固定滅火劑鋼瓶支、框架或墻面進行固定。
6.2 對應每個保護區的滅火鋼瓶組分別設有一個應急就地手動啟動器,安裝時注意將其面向操作面。
6.3 氣體輸送管道的施工:
輸送氣體滅火劑的管道應采用無縫鋼管。其質量應符合現行**標準《輸送流體用無縫鋼管》GB/T8163、《高壓鍋爐用無縫鋼管》GB5310等的規定。無縫鋼管內外應進行防腐處理,防腐處理宜采用符合環保要求的方式。
宜采用不銹鋼管。其質量應符合現行**標準《流體輸送用不銹鋼無縫鋼管》GB/T14976的規定。
| 公稱直徑 | 集流管 | 氣體輸送管道 | |
| (mm) | (in) | 外徑×壁厚(mm) | 外徑×壁厚(mm) |
| 15 | 1/2 | 22×3 | 22×3 |
| 20 | 3/4 | 27×3.5 | 27×3.5 |
| 25 | 1 | 34×4.5 | 34×4.5 |
| 32 | 1-1/4 | 42×4.5 | 42×4.5 |
| 40 | 1-1/2 | 48×4.5 | 48×4.5 |
| 50 | 2 | 60×5 | 60×5 |
| 65 | 2-1/2 | 76×5 | 76×5 |
| 80 | 3 | 89×5.5 | 89×5.5 |
| 100 | 4 | 114×6 | 114×6 |
7.3 與法蘭焊接連接的管道在焊接后要進行內外鍍鋅,減壓裝置下游螺紋連接的管道可采用鍍鋅無縫鋼管,但管道套絲后的螺紋表面采取防銹蝕處理。
7.4 管道的安裝要平行于墻壁或樓板,做到橫平豎直,同時管道的周圍留有足夠的空間,以方便管道的安裝和維修。
7.5 管道在穿越墻壁、樓板或建筑物的變形縫時,要在樓板或墻壁中加設金屬套。穿墻套管的長度和墻厚相等,穿越樓板的套管長度一般高出地板50mm。管道與套管間的空隙采用柔性不燃材料填塞密實。
7.6 管道采用合適的支架或吊架固定在結構上,支、吊架之間的*大間距如下表:
| 管道公稱直徑(mm) | 10 | 15 | 20 | 25 | 32 | 40 | 50 | 65 | 80 | 100 | 150 |
7.8 在所有管道末端及噴嘴處都采用支架固定,支架與噴嘴間的管道長度小于300mm。
7.9 針對不同情況,采用異徑套筒、異徑管、異徑三通或異徑彎頭來解決管道變徑。
7.10 采用螺紋連接時,其螺紋的前二牙避免沾上密封材料以免堵塞管道。
7.11 所有管道安裝完畢后,用壓縮空氣或氮氣進行吹掃,以清除管道中的雜質。
8.噴嘴的安裝:
8.1 噴嘴安裝前檢查其型號、規格和噴孔方向是否符合設計要求。
8.2 在吊頂下面安裝噴嘴時其連接螺紋不露出吊頂,并加裝噴嘴擋流罩,以控制藥劑的噴射方向,防止損壞吊頂或其它高級燈具等設備。
8.3 所有和噴嘴連接的管道在加工時,注意英制與公制的轉換。
9.氣體滅火系統中配備的報警設備的安裝:
9.1 根據圖紙或建設方的要求,控制盤可以采用明裝或鑲嵌與墻面上的方式安裝,其底面高出地面控制在0.5~0.6m。
9.2 煙感探測器和溫感探測器分別連接,分兩路接入報警控制盤,并在每個探測器回路的末端設4.7K檢測電阻。
9.3 將手拉啟動器、緊急停止開關和手/自動轉換開關安裝在墻上距地(樓)面高度1.5米處,并不能有傾斜現象。*末端的手拉啟動器、緊急停止開關和手/自動轉換開關后面分別安裝4.7K的檢測電阻。
9.4 蜂鳴器及閃燈安裝在門的外側,警鈴安裝在門的內側,安裝高度為距地(樓)面2.5米左右。*末端的蜂鳴器及閃燈、警鈴后面分別安裝4.7K的檢測電阻。
9.5 電氣管線:
9.5.1 所有電氣線纜采用穿管或在金屬線槽內敷設的方法進行。金屬管道明敷在結構或墻面的表面,或預埋在結構層或墻面內。明敷的金屬管線安裝時力求橫平豎直,整齊美觀。
9.5.2 所有線纜的尺寸不小于1.5方毫米,且不同電壓等級的線纜不穿在同一管道和線槽中。電氣管線均有良好的接地。
10.管道試壓:
10.1根據《氣體滅火系統施工及驗收規范》附錄E試驗方法的規定,七氟丙烷水壓強度試驗壓力應為1.5倍的*大工作壓力(6.7MPa),即為 10.05 MPa,當水壓試驗的條件不具備時可按照1.15倍的*大工作壓力(6.7MPa)進行氣壓試驗,即7.705 MPa。
10.2 經氣壓強度試驗合格且在試驗后未拆卸管道的可不用進行氣密性試驗。
11.系統調試:
11.1氣體滅火系統的調試在系統安裝完畢,且有關的火災自動報警系統、開口自動關閉裝置、通風機械和防火閥等聯動設備的調試完畢后進行。
11.2 為了防止誤操作電磁閥啟動器及就地手動啟動器,調試時嚴格按安裝手冊進行。
11.3 檢查控制盤各連接回路是否正確,有無故障信號產生。
11.4 對滅火系統的探測器逐個進行試驗,以確認其動作準確無誤。
11.5 檢測系統的一級二級報警信號是否正確,當二級報警信號產生后,系統延時30秒,并啟動瓶頭閥或選擇閥上的電磁閥啟動器。
11.6 檢查系統的手拉啟動和應急操作是否正確可靠,手/自動轉換開關,緊急停止開關是否工作正常。
11.7 檢查消防中央控制室能否接收到系統的報警、故障、噴氣三種信號。
11.8 模擬噴氣試驗結合消防檢測進行,使用的鋼瓶數量為該保護區實際使用的鋼瓶總數的10%,考慮到成本因素也可結合現場情況調整,但至少不少于一個鋼瓶。
11.9 調試完畢即對系統進行復位。
12.系統組件的涂色與標志:
12.1 在系統安裝調試完畢后,輸氣管道表面涂上紅色,在吊頂、活動地板下等隱避場所的管道,涂上紅色色環。
12.2 制作銘牌標明設備名稱、對應的保護區域,特別對選擇閥、主動鋼瓶及其手動應急啟動器加設標識。
12.3 在輸氣管道上標識氣體流向。
同類文章排行
- 消防工程施工中建筑物的耐火等級防火分區、防火間距及疏散出口知識點
- 億杰消防工程通過標準化流程與規范管理提高消防工程質量
- 北京海淀區賓館消電檢,賓館年度消電檢測報告多少錢一次
- 超市消防維保不可忽視:發現隱患及時處理,讓消防安全無憂
- 服裝店使用無消防資質的公司施工消防會有哪些后果
- 消防檢查從容應對術:從維保細節到自信迎檢,酒店安全無憂新策略
- 超市消防改造施工必須符合哪些規范,施工中的要點有哪些?
- 消防檢查不合格,消防維保公司有責任嗎?
- 消防設施維護維修全攻略:北京維保公司的服務內容與標準
- 新改造的酒店消防工程,需要做消電檢嗎?













